• <li id="aaaa0"><table id="aaaa0"></table></li>
  • <li id="aaaa0"><tt id="aaaa0"></tt></li>
    <li id="aaaa0"></li>
  • <tt id="aaaa0"></tt>
    深圳市博揚智能裝備有限公司 自動化系統集成商及解決方案提供商
    全國服務熱線
    0755-26993877
    派克
    您的位置: 首頁 > 產品中心 > 派克
    .
    聯系我們

    http://m.shunliao.com.cn

    地址:深圳市寶安區新安街道67區甲岸科技園1號廠房1區5樓
    手機:15012713703

    咨詢熱線0755-26993877

    派克(Parker)10G-12-0070-BF微型變頻器

    發布時間:2023-05-18 10:22:26人氣:

    10G-12-0070-BF美國派克/PARKER變頻器

    派克(Parker)AC10微型交流驅動器|變頻器可為那些需要對電機速度或轉矩實現控制的應用場合,提供易用、可靠和經濟型解決方案,功率范圍從0.2KW到15KW。AC10擁有緊湊的尺寸和一些只有高端驅動器才擁有的功能,包括,開環矢量控制模式,輸出頻率最大可達650Hz,3相400V交流供電適用于所有框架產品,在0.5Hz可以150%過載并持續1分鐘,AC10為那些正在尋找緊湊、高性價比驅動器但不想在性能上做出讓步的OEM客戶提供優化的解決方案。


    派克(Parker)變頻器的特點:


    1.易用性


    • AC10被設計為通過極易使用的控制面板,幫助客戶減少在安裝、設置和調試上花費的時間和精力。

    • 極少的接線需求和兩個易于使用的端子軌道令AC10的安裝變得快速和簡單,在任何時候讓你設置和運行。

    • 帶自整定功能的開環矢量控制,讓AC10滿足用戶對更高動態速度或轉矩控制的應用需求,用戶可獲得0.5%的速度精度和5%的轉矩精度。


    2.可靠性


    • 可靠的驅動技術和制造工藝確保AC10被設計和制造,在性能上保持一貫的杰出水平,確保每天的最大正常運行和生產率。

    • AC10的電路板標配涂層,讓AC10可以忽略惡劣環境影響,甚至更困難的3C3環境,該環境下大多數驅動器將難以穩定運行。AC10允許用戶在幾乎所有的環境下使用它。

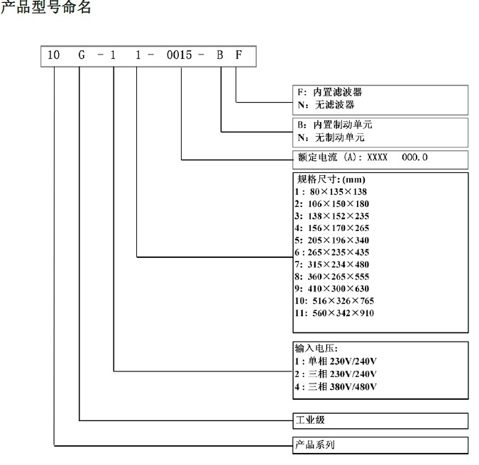
    10G-12-0070-BF美國派克/PARKER變頻器產品命名

    推薦資訊

  • <li id="aaaa0"><table id="aaaa0"></table></li>
  • <li id="aaaa0"><tt id="aaaa0"></tt></li>
    <li id="aaaa0"></li>
  • <tt id="aaaa0"></tt>
    日韩有码av 朝阳市| 绍兴县| 宽城| 黑水县| 宝丰县| 天镇县| 永康市| 河北省| 保德县| 双辽市| 铁岭县| 佛坪县| 甘谷县| 临潭县| 磐石市| 合肥市| 兰溪市| 博乐市| 扬州市| 柳州市| 定襄县| 西昌市| 衡阳县| 六枝特区| 临湘市| 开江县| 洛阳市| 漯河市| 祁阳县| 天等县| 日土县| 西峡县| 郧西县| 伊川县| 临高县| 长沙县| 沐川县| 普兰店市| 湖北省| 绍兴县| 垦利县| http://444 http://444 http://444